电工讲解 电工知识:6个经典电路图分析,高级电工必备,看看你都会吗?
电工知识:6个经典电路图分析,高级电工必备,看看你都会吗?
很多初学者朋友不知道怎么分析电路图,今天大俵哥就挑选几个经典案列一一讲解,只要你彻底的学透了这几个电路,你就能慢慢学着自己设计电路了。高级电工考试会给出电路图,只要你会分析电路图,看图接线即可。
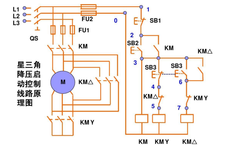
星三角降压启动
这个是手动控制的接线图,主线部分的接线一定要注意相序,启动时电机星型接法,运行的时候是三角形接法。右边的控制线部分,KMY和KM△要互锁,启动按钮SB2按下去以后,KM一直是自锁状态,几秒延时以后我们手动按下SB3,这时候KMY线圈失电,同时KM△自锁。SB3的按钮开关常开点串KM△的线圈常闭点串KMY的线圈。
这个是带延时继电器的星三角
带延时继电器的星三角更加方便,接线和上图的手动控制类似,只不过把按钮开关换成了延时继电器。按钮开关SB2按下去以后KM1自锁,同时延时继电器的线圈得电启动,延时继电器KT常闭点串KM2线圈,KT常开点串KM3线圈,延时时间到了以后KM3自锁。KM3的辅助常闭点串延时继电器的线圈,所以启动完成后,延时继电器也会断电。
控制电机正反转完整接线
这个电路用的非常多,其实就是接触器自锁和互锁的结合应用。KM1和KM2的线圈分别串彼此的辅助常闭点。一般实际应用的时候,SB2和SB3两个按钮也要机械互锁。双重互锁更加的安全。
一键启停
这个电路没有太大的实用性,但是非常适合学习。2个中间继电器和一个交流接触器,我们看一下电路,2个继电器互锁,KA1的线圈串KM的辅助常闭点,KA2的线圈串KM的辅助常开点。所以按下SB按钮开关KA1自锁,同时KA1的常开点闭合KM自锁,实现了启动操作。然后再按下SB按钮开关,KA2又会自锁,KA2的常闭点会断开,而KA2的常闭点是串的KM的线圈,所以同时KM线圈失电,实现停止操作。
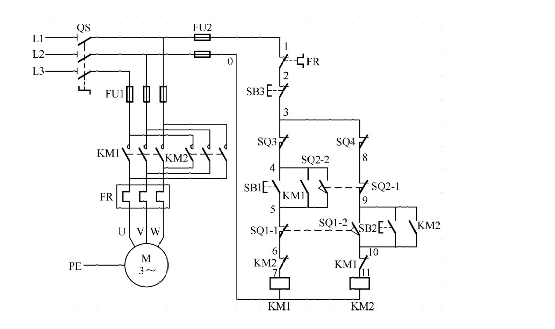
小车自动往返电路
这个电路也很经典,其实它是控制电机正反转的加强版。利用行程开关实现自动往返的效果,按下SB1启动按钮KM1自锁,小车开始正向走,当碰到限位开关SQ1时,KM1线圈失电KM2自锁,小车又反向运行。只要不按下SB3这个停止按钮,它就会循环运行。
星三角加正反转
星三角我上图分析过了,控制电机正反转也分析过了。两图合一就是这个图了,喜欢的朋友可以自己学着分析一下。
谢谢大家的支持
(图片采集自网络)
新手必看-老电工教你学习基础电知识
电工的基本常识_电工常用知识
三相五线制用颜色黄、绿、红、淡蓝色分别表示U、V、W、N保护接地线双颜色(PE)变压器在运行中,变压器各相电流不应超过额定电流;最大不平衡电流不得超过额定电流的25%。变压器投入运行后应定期进行检修。同一台变压器供电的系统中,不宜保护接地和保护接零混用。电压互感器二次线圈的额定电压为100V。电压互感器的二次侧在工作时不得短路。因短路时将产生很大的短路电流,有烧坏互感器,为此电压互感电工的基本常识_电工常用知识三相五线制用颜色黄、绿、红、淡蓝色分别表示U、V、W、N 保护接地线双颜色(PE)
变压器在运行中,变压器各相电流不应超过额定电流;最大不平衡电流不得超过额定电流的25%。变压器投入运行后应定期进行检修。
同一台变压器供电的系统中,不宜保护接地和保护接零混用。
电压互感器二次线圈的额定电压为100V。
电压互感器的二次侧在工作时不得短路。因短路时将产生很大的短路电流,有烧坏互感器,为此电压互感器的一次,二次侧都装设熔断器进行保护。
电压互感器的二次侧有一端接地。这是防止一,二次线圈绝缘击穿时,一次高压窜入二次侧,危及人身及设备的安全。
电流互感器在工作时二次侧接近于短路状况。二次线圈的额定电流为5A
电流互感器的二次侧在工作时决不允许开路,
电流互感器的二次侧有一端接地,防止其一、二次线圈绝缘击穿时,一次侧高压窜入二次侧。
安装时要注意接线正确可靠,并且二次侧不允许接熔断器或开关。即使某种原因要拆除二次侧的仪表或其他装置时,也先将二次侧短路,然后再进行拆除。
低压开关是指1KV以下的隔离开关、断路器、熔断器等等
低压配电装置与自备发电机设备的联锁装置应动作可靠。严禁自备发电设备与电网私自并联运行。
接设备时:先接设备,后接电源。
拆设备时:先拆电源,后拆设备。
接线路时:先接零线,后接火线。
拆线路时:先拆火线,后拆零线。
熔断器的额定电流大于等于熔体的额定电流。
熔断器的分断能力大于配电线路出现的最大短路电流。
熔体额定电流的选用,满足线路正常工作电流和电动机的起动电流。
对电炉及照明等负载的短路保护,熔体的额定电流等于或稍大于负载的额定电流。
对于单台电动机,熔体额定电流≥(1.5-2.5)电机额定电流
熔体额定电流在配电系统中,上、下级应协调配合,以实现选择性保护目的。下一级应比上一级小。
瓷插式熔断器应垂直安装,采用合格的熔丝,不得以其他的铜丝等代替熔丝。
螺旋式熔断器的电源进线应接在底座的中心接线端子上,接负载的出线应接在螺纹壳的接线端子上。
更换熔体时,先将用电设备断开,以防止引起电弧
熔断器应装在各相线上。在二相三线或三相四线回路的中性线上严禁装熔断器
熔断器主要用作短路保护
熔断器作隔离目的使用时,将熔断器装设在线路首端。
熔断器作用是短路保护。隔离电源,安全检修。
刀开关作用是隔离电源,安全检修。
胶盖瓷底闸刀开关电气照明线路、电热回路的控制开关,也作分支电路的配电开关
三极胶盖闸刀开关在适当降低容量时可以用于不频繁起动操作电动机控制开关,
三极胶盖闸刀开关电源进线应按在静触头端的进线座上,用电设备接在下面熔丝的出线座上。
刀开关在切断状况时,手柄应该向下,接通状况时,手柄应该向上,不能倒装或平装,
三极胶盖闸刀开关作用是短路保护。隔离电源,安全检修。
低压负荷开关的外壳应可靠接地。
选用自动空气开关作总开关时,在这些开关进线侧有明显的断开点,明显断开点可采用隔离开关、刀开关或熔断器等。
熔断器的主要作用是过载或短路保护。
相关问答
电工基本常识及讲解?
电工基本常识包括以下几个方面:电路的基本组成:一个完整的电路由电源、负载、导线、开关等组成。其中,电源是提供电能的设备,负载是使用电能的设备,导线是连...
电工基础知识讲解?
电工基础知识是指与电学和电工相关的基本概念和原理。以下是一些常见的电工基础知识讲解:1.电流(Current):电荷在单位时间内通过导体的量,单位是安培(A)...
工地电工图纸讲解?
首先来看看照明部分,照明线路在预埋定位时,线盒都是固定在楼板上的,真正使用的却是下一层的住户。开关线管应向下弯,安装到下层住户图纸做指定位置。按照国家...
怎样看懂装配电工图纸?
在拿到图纸之后,我们需要详细的阅读图纸的标题和有关说明。看着图纸,结合着电工知识,对该电气图纸的类型有个明确的认识,了解图纸的概况以及重点。...在拿到图...
电工与电子技术求详解根据P=U2/R式,当输电电压一定时,若输电...
[最佳回答]公式不对.如果没有负荷,把输电线路的另一端,直接短路,把整个线路当作负荷,这样说,就是对的了.但是,这是不可能的.带上负荷,公式应该是:P=U2/(R负荷...
电工桥架图纸讲解?
电工桥架图纸通常包括以下内容:1.图纸尺寸和比例:图纸的左上角会标注图纸的尺寸和比例,便于施工人员进行施工。2.桥架类型和规格:图纸中会明确标注桥架的类...
电气图上的IJS是什么意思?肿么计算得来的?帮我解释下这张图...
6条回答:【推荐答案】Ijs代表计算电流(包含有功和无功在内的总电流)Ijs=P/1.732/U/CosφIjs=8/1.732/0.38/0.9=13.5
6平方铝线500米距离以后的实际电压是多少求电工算实际电压....
[最佳回答]每根6平方铝线的线阻值(电阻率0.0283):R=ρ×L/S=0.0283×500/6≈2.36(Ω)每根6平方铝线的线损电压降:U降=RI与线路负载电流有关(空载时没有电压降)...
学修车,和做水电工!哪个好?经历过的前辈,兄弟,讲解一下?
各有各的好处你以后想自己做生意稳定的就干修车不过前期学徒工资低,当上大师傅工资待遇就高了,水电工不稳定经常换地方干活来回跑还要跟对老板如果老板没有活...
水电图纸上下箭头什么意思?
表示安装路线的去向,或者来自什么地方表示安装路线的去向,或者来自什么地方




